前回の記事で、鉛蓄電池の電源としての実力をテストしました。今回は12V5Ahの鉛蓄電池を太陽電池で充電する回路をテストします。今回使用した太陽電池パネルは、DMiotech 12V 1.5W 115mm x 90mm 小型 太陽電池パネル、でamazonで1,590円でした。
12V1.5Wの最大出力で充電し続けたとして、12V5Ahの鉛蓄電池は、
12(V)x5(Ah) / 1.5(W) = 40(h)で充電できる計算です。もちろんこれは理想条件なので、天候や太陽の高度、充電効率を考慮すると、日中だけでも効率は50%くらいになってしまうでしょうから、実際には、
40(h)/24(h)/50(%)x2(日中だけ) = 6.7(日)
となってしまうので、本来ならこれの8倍以上の出力の太陽電池パネルが欲しいところです(amazonでは12V12Wの太陽電池パネルが4000円程度で売ってます)。

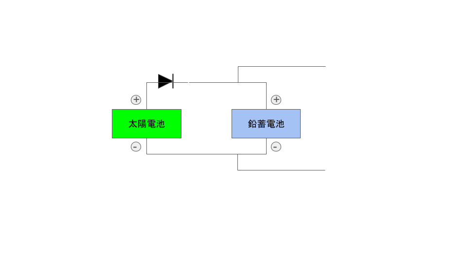
回路は単純です。太陽電池側の起電力が低いときに電流が逆流しないようにするためのダイオードを入れて並列に回路を組みます。電池系の電圧に影響しないように単三電池4本で電源を供給したPicoWで太陽電池側と鉛蓄電池側の電圧を記録することにします。

12/27に実験を開始。真冬の静岡にしては雲の多い日でソーラー発電に最適という感じではない日。


11時過ぎに実験を開始後、鉛蓄電池は当初8V程度で徐々に上昇していきます。16時すぎには10Vを超えるところまで充電されていますが、その後日没が近づいて太陽電池側の起電力が10Vを切るようになるものの鉛蓄電池側は電圧が保持されていて、シンプルな回路ながら太陽電池+鉛蓄電池のシステムが機能していることが確認できました。フル充電には計算上は1週間近くかかりそうなので、しばらくこのまま様子を見ていきたいと思います。

